Van chống lún một chiều CPDT-06
Thông số sản phẩm
Xuất xứ:
Model:
Lưu lượng:
Áp suất:
Camel-Taiwan
CPDT-06
125 lít/phút
250 bar
Mô tả sản phẩm
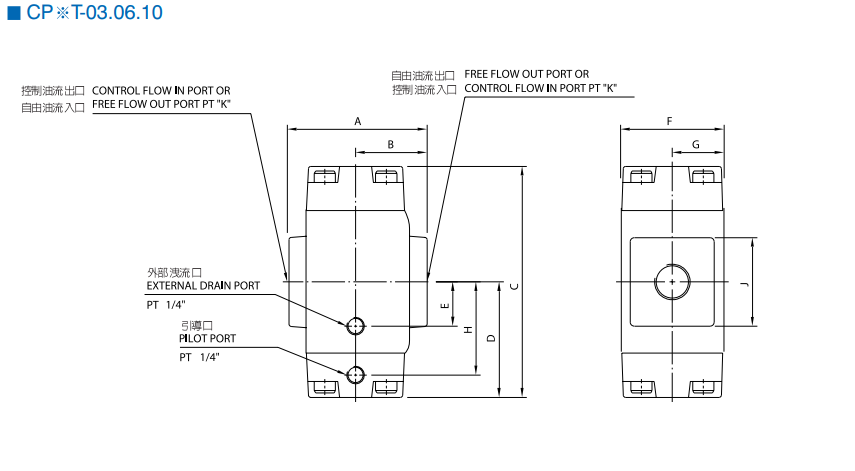
⚙️ Van chống lún một chiều CPDT-06 – Van giữ tải chuẩn G06 cho hệ thống thủy lực
- Van chống lún một chiều CPDT-06 là dòng van giữ tải (counterbalance / load holding valve), có chức năng ngăn xi lanh tụt lún khi ngừng cấp dầu và cho phép dầu hồi có kiểm soát khi hạ tải. Van giúp đảm bảo an toàn cho tải trọng và duy trì sự ổn định cho toàn bộ hệ thống thủy lực.
- CPDT-06 được thiết kế theo chuẩn lắp đế G06 (CETOP 03 / NG10), dễ lắp đặt, dễ thay thế trong các mạch thủy lực tiêu chuẩn.
📌 Thông số kỹ thuật van chống lún CPDT-06


⭐ Ưu điểm nổi bật của van chống lún CPDT-06
- Giữ tải ổn định và an toàn
- Cho phép hạ tải êm, có kiểm soát
- Thiết kế gọn gàng, chuẩn G06 phổ biến
- Chịu áp cao, độ bền lớn
- Dễ lắp đặt, dễ điều chỉnh và bảo trì
⚙️ Nguyên lý hoạt động
Van chống lún CPDT-06 hoạt động theo nguyên lý van một chiều có điều khiển:
- Khi cấp dầu nâng tải, dầu đi qua van theo chiều cho phép
- Khi ngừng cấp dầu, van đóng → giữ tải, ngăn tụt lún xi lanh
- Khi hạ tải, áp pilot mở van → dầu hồi về thùng có kiểm soát, đảm bảo an toàn
🏭 Ứng dụng thực tế
Van chống lún CPDT-06 được sử dụng trong:
- Hệ thống nâng – hạ xi lanh thủy lực
- Cẩu thủy lực, bàn nâng, thang nâng
- Máy ép, máy chấn yêu cầu giữ tải
- Các mạch thủy lực an toàn cao
- Thiết bị công nghiệp có tải trọng treo
✅ Vì sao nên chọn van chống lún CPDT-06?
- Đảm bảo an toàn cho tải trọng và người vận hành
- Chuẩn G06 dễ lắp đặt và thay thế
- Hoạt động ổn định, tuổi thọ cao
- Giải pháp tối ưu cho mạch nâng – hạ thủy lực













