Van chống lún một chiều CPDT-10
Thông số sản phẩm
Xuất xứ:
Model:
Lưu lượng:
Áp suất:
Camel-Taiwan
CPDT-10
250 lít/phút
250 bar
Mô tả sản phẩm
⚙️ Van chống lún một chiều CPDT-10 – Van giữ tải cho hệ thống thủy lực tải lớn
- Van chống lún một chiều CPDT-10 là dòng van giữ tải (counterbalance / load holding valve), có chức năng ngăn xi lanh tụt lún khi ngừng cấp dầu và cho phép hạ tải có kiểm soát thông qua áp pilot. Van giúp đảm bảo an toàn tuyệt đối cho tải trọng lớn, hạn chế sự cố và bảo vệ hệ thống thủy lực.
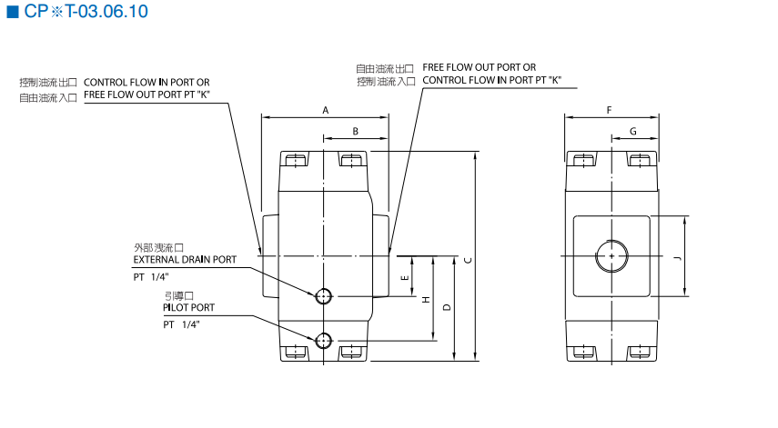
- CPDT-10 được thiết kế theo chuẩn lắp đế G10 (CETOP 05 / NG25), phù hợp cho các hệ thống thủy lực công suất và tải trọng lớn.
📌 Thông số kỹ thuật van chống lún CPDT-10


⭐ Ưu điểm nổi bật của van chống lún CPDT-10
- Giữ tải an toàn và ổn định cho tải lớn
- Cho phép hạ tải êm, có kiểm soát
- Kết cấu chắc chắn, chịu áp cao
- Chuẩn G10 phổ biến, dễ lắp đặt và thay thế
- Hoạt động bền bỉ trong môi trường công nghiệp nặng
⚙️ Nguyên lý hoạt động
Van chống lún CPDT-10 hoạt động theo nguyên lý van một chiều có điều khiển:
- Khi cấp dầu nâng tải, dầu đi qua van theo chiều cho phép
- Khi dừng cấp dầu, van đóng → giữ tải, ngăn tụt lún xi lanh
- Khi hạ tải, áp pilot tác động mở van → dầu hồi về thùng có kiểm soát, đảm bảo an toàn
🏭 Ứng dụng thực tế
Van chống lún CPDT-10 được sử dụng trong:
- Hệ thống nâng hạ thủy lực tải lớn
- Cẩu thủy lực, bàn nâng công nghiệp
- Máy ép, máy chấn tải nặng
- Thiết bị công nghiệp yêu cầu an toàn cao
- Các mạch thủy lực giữ tải lâu dài
✅ Vì sao nên chọn van chống lún CPDT-10?
- Đảm bảo an toàn tuyệt đối cho tải trọng lớn
- Phù hợp hệ thống thủy lực công suất cao
- Chuẩn G10 dễ đồng bộ và thay thế
- Độ bền cao, vận hành ổn định lâu dài













